Энерголидер

О компании

Каталог

Услуги

Прайсы

Статьи

Форум

Downloads

Контакты

Каталог продукции

  • ЗАЗЕМЛЕНИЕ
  • Стабилизаторы напряжения
  • Электростанции
  • Автоматика (АВР)
  • Стабилизаторы фаз
  • ИБП, бесперебойник
  • Защита от скачков напряжения
  • Мотопомпы
  • Аккумуляторы
  • Тяговые аккумуляторы
  • Длинноволновые обогреватели
  • Терморегуляторы
  • Электрощитовые
  • Молниезащита
  • Двигатели

Услуги

  • Доставка
  • Монтаж
  • Монтаж заземления
  • Энергоаудит
  • Сервис
  • Фотогалерея
  • ВЫЗОВ СПЕЦИАЛИСТА
  • Аренда генераторов
  • Ремонт стабилизаторов напряжения

Рубрикатор статей

  • Все статьи
  • Источники питания
  • Альтернативная энергетика
  • Справочник
  • Молниезащита
  • Заземление

 

схема заземления дома / Справочник / Статьи / Главная

 

Существуют следующие системы заземления: TN-C, TN-S, TN-C-S, ТТ, IT (рис. 24.6...24.10).

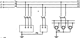
В России до настоящего времени применяется система подобная TN-C (рис. 24.6), в которой открытые проводящие части электроустановки (кор­пуса, кожухи электрооборудования) соединены с заземленной нейтралью источника совмещенным нулевым защитным и рабочим проводником PEN, т.е. «занулены». Эта система относительно простая и дешевая. Однако она не обеспечивает необходимый уровень электробезопасности.

 

 

Системы TN-S (рис. 24.7), и TN-C-S (рис. 24.8) широко применяются в европейских странах — Германии, Австрии, Франции и др. В системе TN-S все открытые проводящие части электроустановки здания соединены отдельным нулевым защитным проводником РЕ непосредственно с заземляющим ус­тройством источника питания.

 

При монтаже электроустановок правила предписывают применять для нулевого защитного проводника РЕ провод с желто-зеленой маркировкой изоляции.

 

 

В системе TN-C-S (рис. 24.8) во вводном устройстве электроуста­новки совмещенный нулевой за­щитный и рабочий проводник PEN разделен на нулевой защитный РЕ и нулевой рабочий N проводники.

 

В системе TN-C-S нулевой защит­ный проводник РЕ соединен со все­ми открытыми проводящими частями и может быть многократно заземлен, в то время как нулевой рабочий про­водник N не должен иметь соедине­ния с землей.

 

 

 

Рис. 24.6. Система TN-C

 

Рис. 24.7. Система TN-S

 

 

Рис. 24.8. Система TN-C-S

 

 Наиболее перспективной для нашей страны является система TN-C-S, позво­ляющая в комплексе с широким внедрением УЗО обеспечить высокий уровень электробезопасности в электроустановках без их коренной реконструкции.

 

Внимание!

 

В электроустановках с системами заземления TN-S и TN-C-S электробезопас­ность потребителя обеспечивается не собственно системами, а устройствами защитного отключения (УЗО), действующими более эффективно в комплексе с этими системами заземления и системой уравнивания потенциалов.

 

Собственно сами системы заземления (без УЗО) не обеспечивают необ­ходимой безопасности. Например, при пробое изоляции на корпус электро­прибора или какого-либо аппарата, при отсутствии УЗО отключение этого потребителя от сети осуществляется устройствами защиты от сверхтоков — автоматическими выключателями или плавкими вставками.

 

Быстродействие устройств защиты от сверхтоков, во-первых, уступает бы­стродействию УЗО, а во-вторых, зависит от многих факторов — кратности тока короткого замыкания, которая в свою очередь зависит от сопротивления проводников, переходного сопротивления в месте повреждения изоляции, длины линий, точности калибровки автоматических выключателей и др.

Наличие на объекте металлических корпусов, арматуры и пр., соединен­ных с РЕ-проводником, повышает опасность электропоражения, поскольку в этом случае вероятность образования цепи «токоведущий проводник — тело человека — земля» гораздо выше. Только УЗО осуществляет защиту от прямого прикосновения.

 

Внедрение систем TN-S и TN-C-S в европейских странах, к опыту которых мы вынуждены постоянно обращаться, поскольку там рассматриваемые пробле­мы решались на два десятилетия раньше, также проходило с большими трудно­стями. Например, в литературе описан случай, когда электромонтер при под­ключении одного объекта ошибочно подключил фазу на защитный проводник, что повлекло за собой смертельное поражение нескольких человек.

В плане обеспечения условий электробезопасности при эксплуатации электроустановки серьезной альтернативой вышерассмотренным системам заземления является сравнительно новое, но все более широко применяе­мое эффективное электрозащитное средство — двойная изоляция.

Достижения химической промышленности в области производства пласти­ков и керамик, имеющих великолепные механические и электроизоляцион­ные характеристики, позволили значительно расширить ассортимент элект­робезопасных электроприборов и электроинструментов в исполнении «двойная изоляция», при применении которых тип системы заземления в плане обеспечения условий электробезопасности не имеет значения. Изде­лия в исполнении «двойная изоляция» маркируются знаком.

 

Рассмотрим систему ТТ (рис. 24.9). Все открытые проводящие части, защи­щенные одним защитным устройством, должны присоединяться защитным про­водником к одному заземляющему устройству. Если несколько защитных устройств установлены последовательно, то это требование применяется отдельно к каждой группе открытых проводящих частей, защищаемой каждым устройством.

 

 

Рис. 24.9. Система ТТ

 

 Нейтральная точка или, если таковой не существует, фаза питающего генера­тора, или трансформатора должны быть заземлены. Должно выполняться следу­ющее условие: RAIa — < 50 В, где RA — суммарное сопротивление заземлителя и заземляющего проводника; Ia — ток срабатывания защитного устройства.

 

Если защитное устройство является устройством защитного отключения и реагирует на дифференциальный ток, то под 1а подразумевается уставка защитного устройства по дифференциальному току IDn.

Если защитное устройство — устройство защиты от сверхтока, то оно должно быть либо устройством с обратно зависимой времятоковой характеристикой и Ia — значение тока, обеспечивающее время срабатывания устройства не более 5 с, либо устройством с отсечкой тока и тогда Ia — уставка по току отсечки.

 

Системы IT (рис. 24.10), как правило, не должны иметь нулевого рабоче­го проводника. Однако в случаях применения системы IT с нулевым рабо­чим проводником необходимо предусматривать устройства обнаружения сверхтока в нулевом проводнике каждой цепи с воздействием на отключе­ние всех проводников соответствующей цепи, находящихся под напряжени­ем, включая нулевой рабочий проводник.

 

 

Рис. 24.10. Система IT

 

 Не требуется выполнения таких мер, если нулевой рабочий проводник надежно защищен от коротких замыканий с помощью устройства, установ­ленного со стороны питания или рассматриваемая цепь защищена с помо­щью устройства защитного отключения, реагирующего на дифференциаль­ный остаточный ток с током уставки не более 0,15 максимально допустимого тока нулевого рабочего проводника. Такое устройство должно отключать все находящиеся под напряжением проводники соответствующей цепи, в том числе нулевой рабочий проводник.

 

Если требуется отключение нулевого рабочего проводника, то он должен отключаться после отключения фазных проводников, а включаться одно­временно с фазными проводниками или ранее.

 

 

 

Контактная информация

г.Киев, бул. Чоколовский,27Б
тел.: (044)-228-68-09
тел.: (066) 731-11-88
тел.:(093) 212-27-51
E-mail: info@energolider.com.ua
energolider-kiev

 

Лучшие предложения

 

Источник бесперебойного питания NB-T601 (LCD)

3500 грн

Добавить товар в корзину

Купить

 

Аккумуляторная батарея 12V100AH

5000 грн

Добавить товар в корзину

Купить

 

Бензиновый генератор Honda GP6500L-GEE/1 АВТОЗАПУСК

0 грн

Добавить товар в корзину

Купить

 

Стабилизатор напряжения Phantom VN-600F

2009 грн

Добавить товар в корзину

Купить

 

Volter СНПТО- 7 ПТТ

0 грн

Добавить товар в корзину

Купить

 

Защита от перенапряжения ZUBR D340t

 

НОНС NORMIC-5500 однофазный симисторный стабилизатор напряжения

9600 грн

Добавить товар в корзину

Купить

 

GENERAC 5837

Украина, г.Киев
бул. Чоколовский,27Б
бул. Чоколовский,27Б
тел.: (044)-228-68-09
E-mail: info@energolider.com.ua

2009-2012 © Энерголидер

Разработка сайтов – «Oznaka»